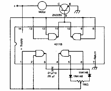
Este simple control PWM se encontró en una documentación estadounidense. Podemos utilizar cualquier transistor de potencia según el motor controlado. Puede ser interesante conectar un resistor de 220 ohms a 1k en serie con la base del transistor.

Control de motor DC 4011



