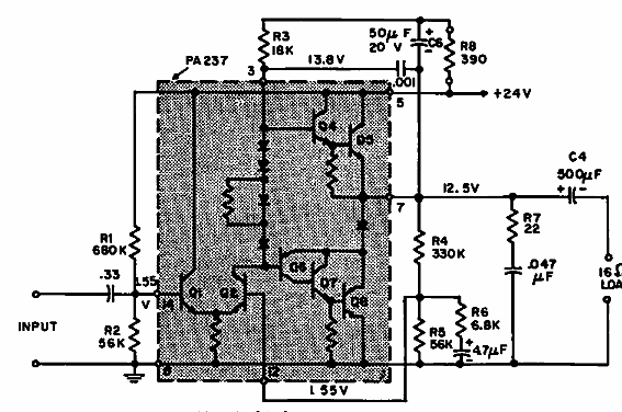
Sugerido por General Electric en una documentación de 1968, este amplificador integrado utiliza un componente de período, el PA237. El circuito funciona con 24 V y excita un altavoz de 16 ohms.

Amplificador 2 W
Sugerido por General Electric en una documentación de 1968, este amplificador integrado utiliza un componente de período, el PA237. El circuito funciona con 24 V y excita un altavoz de 16 ohms.
