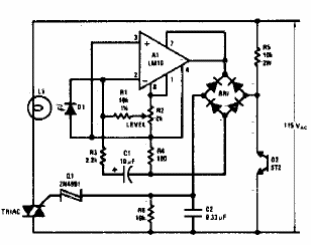
Esto es en realidad un atenuador que encontramos en una documentación estadounidense de los años 80. El triac debe ser compatible con la carga y el amplificador operacional es de un tipo inusual hoy en día. El circuito mantiene el nivel de iluminación constante detectado por un fotodiodo.

Control de nivel de luz



