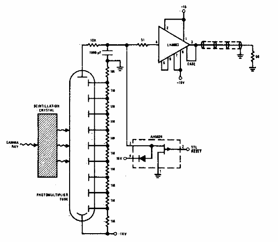
Este circuito de los 80 utiliza una válvula fotomultiplicadora. El circuito también requiere un cristal de cintilación. Este cristal generará un fotón cuando reciba un cuántum de rayos gamma que será amplificado por la válvula.

Integrador de pulso de rayos gamma



