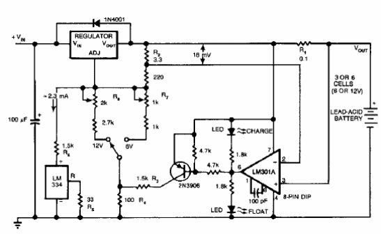
Este circuito del cargador proporciona una tensión inicial de 2.5 V y cuando la corriente alcanza 180 mA, la tensión cae para mantener este valor hasta la carga completa. Con este procedimiento, la duración de la batería se extiende. El circuito es de una documentación estadounidense de los años 90.

Cargador inteligente de batería plomo ácido



