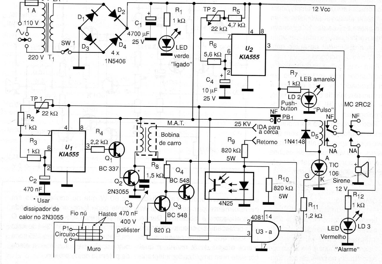
Aunque esta versión de cerca eléctrica es bastante sofisticada debido a la cantidad de componentes que usa y al uso de un sistema de monitoreo, el diseño se puede cambiar fácilmente para satisfacer las necesidades del lector. Siempre recordamos que en este tipo de proyecto, el punto más crítico es el aislamiento del circuito de la red eléctrica, ya que esto implica seguridad. El circuito debe chocar pero no matar y el contacto directo con la red eléctrica es extremadamente peligroso. Por lo tanto, el ensamblador de este circuito debe saber cómo instalará su proyecto. El circuito es de 2008.




