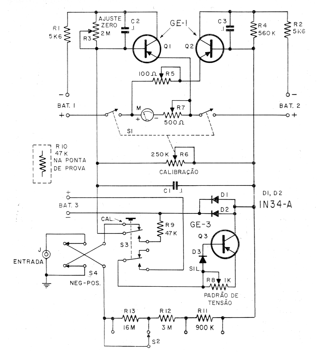
Este circuito fue encontrado en una publicación de 1966, pero puede ser implementado con transistores equivalentes o incluso PNP del tipo BC558. Se puede utilizar la escala de 50 uA de un multímetro común para medir tensiones en un voltímetro de 400 M ohms de resistencia de entrada. Las baterías, no son más que pilas de 1,5 V.




