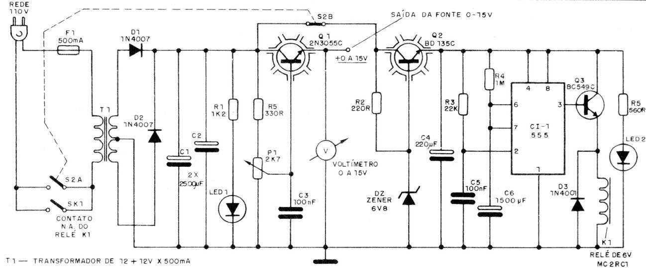
Este circuito de fuente, de una publicación de 1988, incorpora un temporizador con el circuito integrado 555. De esta forma el tiempo de accionamiento de la fuente por ser programado por el resistor y condensador junto a los pines 6 y 7 del 555. Un potenciómetro puede ser previsto para el ajuste de tiempo. La corriente máxima de la fuente es de 500 mA y la tensión ajustable entre 0 y 15 V.




