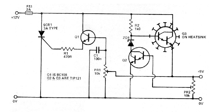
Este circuito fue encontrado en una revista inglesa de 1981. Podemos montarlo usando transistores BC548 para Q1. Los demás componentes son comunes. La tensión de entrada es de 12 V y los transistores Darlington deben estar dotados de disipadores de calor.




