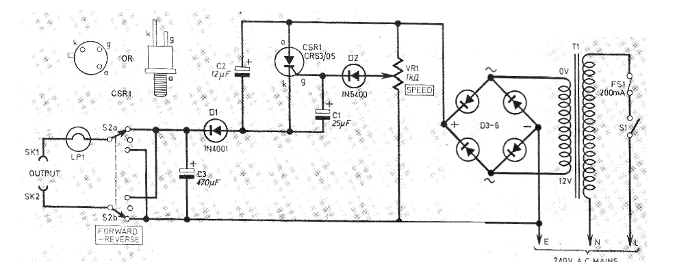
Este circuito fue obtenido en una revista inglesa de 1977. La revista ya no existe, pero el circuito puede montarse con facilidad, pues los diodos del puente pueden ser los 1N4004 y el SCR el TIC106. El transformador tiene 12 V x 1 A de secundario y primario según la red de energía.




