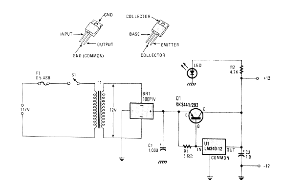
Este circuito fue encontrado en una revista Hands On de 1986. Se trata de una fuente que permite alimentar aparatos automotores de hasta algunas decenas de vatios en la bancada. El circuito es por lo tanto una fuente de alimentación de prueba, simple de montar. El transistor puede ser sustituido por un 2N2955 y el transformador debe tener 12 V con al menos 2,5 A. El puente de diodos se puede sustituir por 4 1N5404. El transistor y el circuito integrado deben montarse en buenos radiadores de calor.




