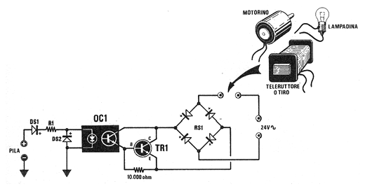
Este circuito de shield salió en una Nuova Elettronica de febrero de 1986. La revista ya no existe, pero el circuito da una idea de cómo podemos usar un acoplador con un transistor para accionar un motor, lámpara o solenoide de 24 VAC. TR1 es un BD135 y los diodos son 1N4002. La corriente máxima de carga es del orden de 200 mA. OC1 puede ser cualquier acoplador con foto-transistor interno.




