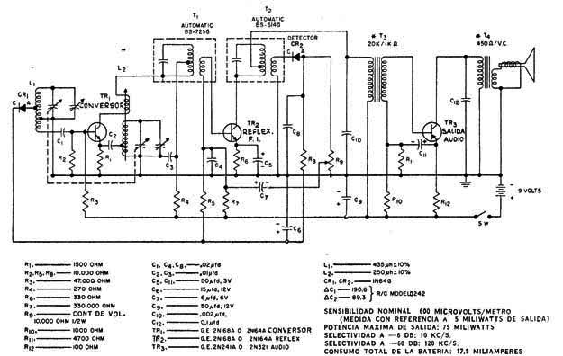
Esta es una configuración común de años 50 y consiste en una radio transistorizada AM. El circuito utiliza transistores de germanio y es el tipo portátil alimentado por baterías. Los componentes críticos son transistores, bobinas y transformadores de salida.




