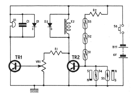
Este circuito es de una documentación de 1970. R1 puede tener 10k y P1 47k. Los transistores pueden ser BC558 o equivalente según el buzzer la alimentación puede ser hecha con tensiones de 6 a 12 V conforme el bocina. R2 es de 2k2.

Este circuito es de una documentación de 1970. R1 puede tener 10k y P1 47k. Los transistores pueden ser BC558 o equivalente según el buzzer la alimentación puede ser hecha con tensiones de 6 a 12 V conforme el bocina. R2 es de 2k2.
