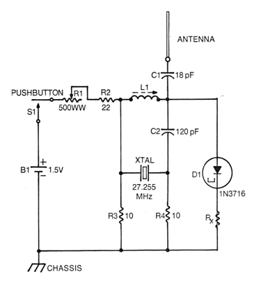
Este micro-transmisor para el rango de los 27 MHz fue encontrado en un documento técnico de 1976. El componente crítico es el diodo tunnel y la frecuencia es determinada por el cristal. La bobina debe tener alrededor de 0,3 uH de inductancia, preferiblemente con núcleo ajustable para obtener el punto de mejor rendimiento. El circuito es alimentado por una sola pila y el potenciómetro R1 de ajuste puede ser d 470 ohms de hilo. La antena es del tipo telescópico. Rx debe ser obtenido experimentalmente con valores entre 1 ohms y 4,7 ohms.




