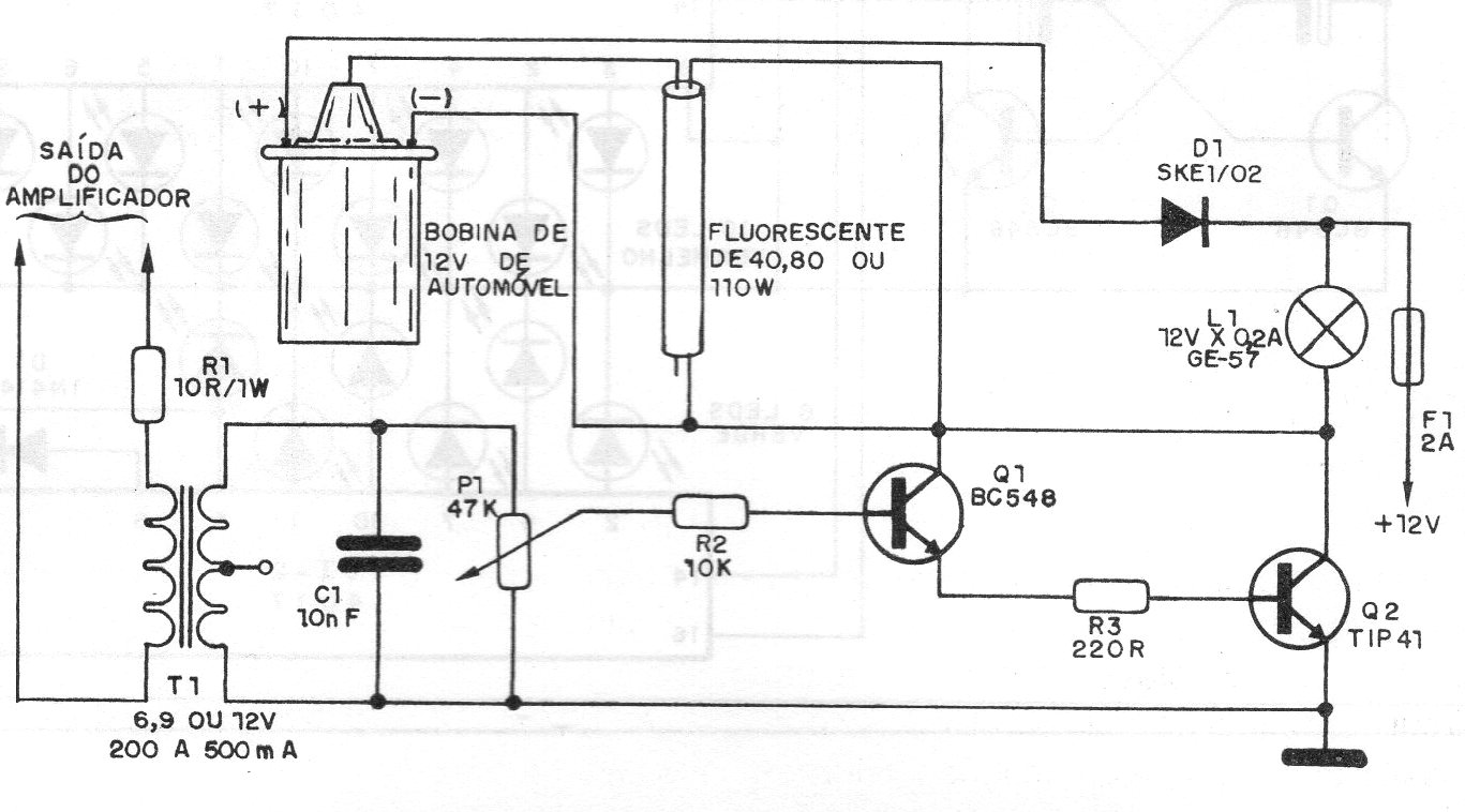
Este circuito de 1987 utiliza una bobina de encendido común para generar la alta tensión para alimentar una lámpara fluorescente que parpadea con la música. Se utiliza un pequeño transformador de fuerza para aislar la salida del amplificador y obtener la tensión de excitación del circuito. La lámpara puede tener de 5 a 40 watts.




