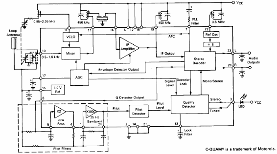
El sistema estéreo AM QAM funciona experimentalmente con algunas estaciones, pero no debe ser dotado, pues la radio digital debe ocupar su lugar. El circuito presentado es del Linear Databook de Motorola de 1990.

El sistema estéreo AM QAM funciona experimentalmente con algunas estaciones, pero no debe ser dotado, pues la radio digital debe ocupar su lugar. El circuito presentado es del Linear Databook de Motorola de 1990.
