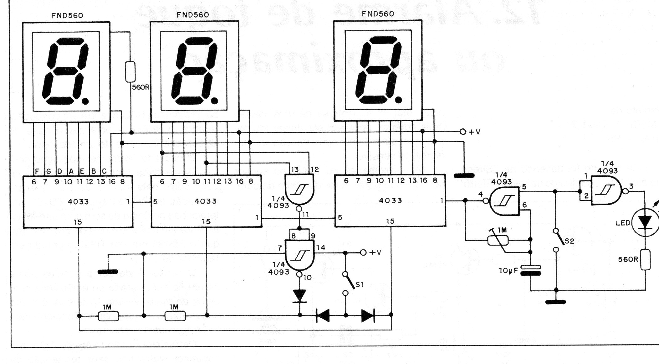
Este circuito obtenido en una documentación de 1989 puede ser útil para el fotógrafo en la determinación de tiempos de exposición o disparo, según sea el caso. El circuito utiliza displays de cátodo común y el ajuste de la cuenta es hecho por un trimpot. El circuito puede ser alimentado por 4 pilas pequeñas.




