)
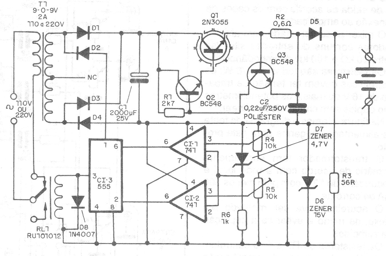
Encontramos este circuito en una documentación de 1990. Su finalidad es mantener la carga de una batería, del tipo normalmente usado en alarmas. El circuito consiste en un cargador que monitorea la carga de la batería siendo accionado cuando se reduce. El transistor de potencia debe estar dotado de un disipador de calor y el ajuste del punto de accionamiento debe efectuarse en los trimpots.




