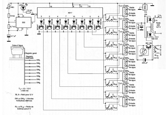
El proyecto presentado es simple pero eficiente en la irrigación de media distancia. En este circuito, la base de tiempo es un 555 que genera una señal de reloj que se aplica a un contador 4017. La frecuencia de los pulsos se puede ajustar a través de un trimpot de 1 M ohmios. Las válvulas usadas son del tipo solenoide hidráulicas encontradas en lavadoras, pero otras equivalentes y de mayor tamaño, incluyendo las trifásicas pueden ser usadas. El robot también se puede programar para ser utilizado solamente durante la noche o solamente durante el día. El programa se realiza a través de puentes en RL-9, ya que está en el circuito que identifica si hay o no presencia de luz solar. El LDR funciona como sensor, pudiendo ser de cualquier tipo. Todos los relés son de 6 V, excepto RL9. El circuito integrado 7806 debe ser montado en radiador de calor y T1 tiene secundario de 12 + 12 V con corriente de 500 mA o mayor. Todas las entradas de agua van a un depósito, como se indica en la figura. El circuito original está indicado para la red de 127 V pero se puede utilizar también en 220 V. (2005)




