¿Quién de tres personas responde en primer lugar una pregunta o .realiza una tarea? ¿Cuál de tres competidores llega primero a la línea de llegada? ¿Cuál de tres micro-switches es accionado en primer lugar en una alarma o en un proceso industrial? Pues bien; este circuito se destina a la detección de cuál de tres llaves es presionada en primer lugar, teniendo algunas finalidades prácticas interesantes.
Una de ellas es en concursos, cuando podemos establecer una tarea o hacer una pregunta y detectar con facilidad quién la realiza o responde en primer lugar.
En un sistema de protección doméstica o incluso industrial, las llaves de presión pueden ser sensores que entonces activarán lámparas indicadoras de prioridad.
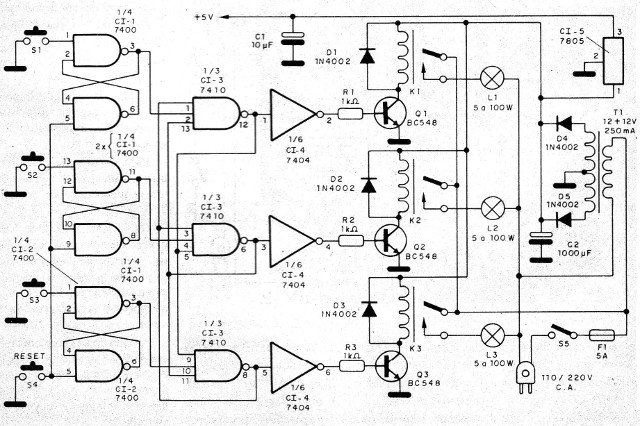
El circuito tiene por base integrados TTL y prevé 3 canales de accionamiento.
Con base en TTL integrados, es alimentado por la red local y puede tanto activar cargas de potencia (lámparas de 110/220 V hasta 100 W) como cargas menores o hacer el control de otros dispositivos, en un sistema de automatismos.
Todos los componentes empleados en el proyecto son comunes, no habiendo ninguna dificultad para su realización práctica y, por supuesto, en torno a la versión original se pueden hacer adaptaciones que conduzcan al accionamiento de LED o lámparas.
Como los relés sugeridos poseen contactos reversibles, los no aprovechados en esta versión pueden ser usados para el accionamiento de una alarma sonora u otro dispositivo equivalente.
En el caso de cada llave de entrada existe un flip-flop tipo set-reset (RS) formado por dos puertos NAND de integrados 7400.
Estos flip-flops tienen sus salidas conectadas a un conjunto de 3 puertos NAND de 3 entradas que hacen al mismo tiempo la detección de prioridad e inhiben las entradas de los puertos que se accionan después.
Así, sólo en la salida de la puerta correspondiente a la llave accionada en primer lugar es que tendremos un nivel bajo (Lo - Low) mientras que en las demás tendremos el nivel alto (HI - High).
Los niveles lógicos de estas salidas se aplican a los inversores (7404) para poder excitar las bases de los transistores de los controladores de relés.
Estos transistores, que en el nivel bajo de salida de los inversores permanecen en el corte, van a la saturación en el nivel alto, energizando la bobina.
Como sólo un inversor recibe el nivel bajo a la vez (dada la detección de prioridad), sólo un relé se energiza cada vez, accionando la lámpara indicadora equivalente.
El rearme del circuito se realiza deslizando directamente los flip-flops RS con un interruptor de presión, que momentáneamente aterriza las entradas Reset.
La alimentación para el sector TTL viene de un solo regulador 7805, ya que el consumo de corriente es relativamente bajo, y la tensión en torno a 12 V para los relés viene de un transformador, después de rectificación y filtrado simple.
Este mismo transformador, con corriente un poco mayor que la especificada originalmente, puede ser utilizado para alimentar lámparas de 12 V en lugar de las lámparas de 110/220 V c.a. si el proyectista prefiere, o aún un oscilador de alarma.
El fusible F1 sirve de protección para todo el sistema.
En la figura 1 tenemos el circuito completo del aparato.

La placa de circuito impreso, donde quedan los principales componentes, se muestra en la figura 2.

Para los integrados sugerimos el uso de los sockets, y un pequeño radiador de calor debe ser previsto para C15.
Los relés de 12 V deben montarse en sockets para mayor confiabilidad, ya que esto facilita su reemplazo y también evita que el calor en el proceso de soldadura los afecte.
La salida del C15 con una tensión de 5 V se conecta a los pines 14 de todos los integrados TTL, mientras que los pines 7 de los mismos integrados deben ser conectados a tierra.
Para los transistores controladores tenemos varias posibilidades, ya que cualquier tipo NPN de silicio de uso general sirve.
Para aplicaciones como detector de prioridad en juegos y competiciones sugerimos la utilización de interruptores de presión en tubos, como muestra la figura 3.

Estos tubos serían seguros por los competidores, que los accionarían a la señal de una luz verde. Esta luz sería activada en el momento oportuno por el juez, estando conjugada al sistema de reset para evitar que, mantenida la presión sobre cada interruptor no hubiera una detección incorrecta.
Los cables de conexión a los tubos se colocan preferentemente blindados, con la malla de conexión a tierra.
Para otros tipos de aplicaciones, las entradas de los interruptores se pueden realizar con jack o puentes, y las salidas para las lámparas o indicadores, de la misma forma.
En este tipo de aplicación sólo se respetará la corriente máxima de los contactos de los relés.
Para probar el funcionamiento del circuito, después de conectar la unidad accionando S5, apriete por un instante el botón de reset (S4).
Cualquier lámpara que esté encendida debe apagarse.
Después, intente apretar S1. La lámpara correspondiente debe encenderse y así permanecer. Para probar S2 apriete antes S4 por un instante para reparar el sistema.
Pruebe también S3. Estando el aparato listo es sólo instalarlo definitivamente.
Recuerde que, una vez conectada la fuente de alimentación (S5) el aparato estará listo para el disparo, no se debe apretar ningún interruptor hasta que venga el orden para ello.
Utilizando para S4 un interruptor de presión doble, como muestra la figura 4, podemos añadir un sistema de arranque simple que funciona de la siguiente manera: manteniendo este interruptor presionado, el aparato queda inhibido (resecado) y la lámpara L4 (roja) advierte que no se debe presionar cualquier interruptor.
Sólo cuando se suelta es que la lámpara se apaga y la orden de accionamiento es válida.
Cl1, Cl2 - 7400
CI3 - 7410
Cl4 - 7404
CI5 - 7805
Q1, Q2, Q3 - BC548 o equivalentes
D1, D2, D3, D4, D5 - 1N4002 o equivalentes
K1, K2, K3 - Relés DIL de 12 V
T1 - transformador con primario de acuerdo con la red local y secundaria de 12 + 12 V x 250 mA
F1 - 5 A - fusible
S1 a S4 - interruptores de presión
S5 - interruptor simple
R1, R2, .R3 - 1 k ohms
C1 - 10 uF X 6 V
C2 - 1 000 uF x 25 V
L1, L2, L3 - lámparas para la red local de 5 a 100 W



