Describimos el montaje de una fuente de alimentación regulada con tensiones de salida a partir de 1,2 V y máximo de 30 V con corriente de hasta 3 A. Esta fuente es temporizada, es decir, sólo se activa después de un intervalo predeterminado de tiempo y se puede modificar fácilmente para la operación contraria, es decir, apagar después de cierto tiempo.
Con las características de regulación de tensión bajo régimen de alta corriente del LM350T con las características de temporización del conocido 555, presentamos una interesante fuente de alimentación para la bancada que puede ser útil en diversas ocasiones.
Se trata de una fuente con accionamiento temporizado de hasta 40 minutos aproximadamente. En la versión básica la fuente se puede ajustar para operar con salidas de hasta 20 V, pero se pueden realizar cambios para extender su límite superior de tensión más allá de este valor.
Entre las posibles utilidades de esta fuente destacamos:
Conectar equipos en prueba después de cierto tiempo, permitiendo así el posicionamiento del operador ante un monitor de eventos local o distante.
Conectar sistemas en secuencia, cuando hay que haber una cierta diferencia entre el momento en que uno es energizado y otro que venga a continuación:
Accionamiento o disparo de cohetes u otros dispositivos de encendido.
CARACTERÍSTICAS:
Tensiones de entrada: 110/220 VCA
Tensión máxima de salida: 20 V
Tensión mínima de salida: 1,2 V
Corriente máxima: 3 A
Temporización máxima: 40 minutos
COMO FUNCIONA
El LM350T es el componente básico del diseño que consiste en un regulador de tensión para 3 A de National Semiconductor. Este componente tiene la tensión de salida programada por el divisor de tensión formado por R7 y P2.
Con P2 en la resistencia máxima, tenemos la máxima tensión de salida que es de aproximadamente 2 V a menos que la tensión en la entrada del circuito integrado. Esta tensión es como máximo 35 V, lo que nos lleva a una tensión máxima de salida de 33 V.
En nuestro proyecto, usando un transformador de 15 +15 V x1 A tenemos una tensión máxima del orden de 20 V, ya que los 15 V después de la rectificación se vuelven algo alrededor de 22 V, con lo que se carga el capacitor de filtro C1.
El control de salida del regulador LM350T se puede hacer con el uso de un transistor en paralelo con el trimpot P2.
El trimpot ajusta la tensión máxima de salida de modo que cuando el transistor se lleva a saturación, la tensión cae a 1,2 V que es el valor mínimo.
La carga alimentada debe estar prevista para no funcionar con esta tensión.
Una precaución para cargas sensibles a bajas tensiones sería el uso de un relé adicional. El transistor en nuestro caso es controlado por un monoestable con el circuito integrado 555.
Cuando presionamos por un instante S2, la salida del circuito integrado (pin 3) va al nivel alto por un intervalo de tiempo que depende del ajuste de P1 y del valor de C2.
Como el P1 es del orden de 2,2 M ohms y C2 del orden de 1 000 uF obtenemos algo alrededor de 40 minutos dependiendo de la eventual existencia de fugas en el capacitor y en la tolerancia de los componentes.
En el nivel alto, el transistor Q1 se mantiene en el corte y, por lo tanto, la salida de la fuente al mínimo. Al final del intervalo programado, la salida del 555 vuelve al nivel bajo y con ello la fuente es liberada para proporcionar la tensión normal.
En la figura 1, tenemos un diagrama de tiempos para el funcionamiento de la fuente.

Ver que las tensiones dependen básicamente del transformador, así como la corriente depende de los diodos y del secundario del transformador. Para los diodos usados y el transformador dado en la lista de materiales, la tensión máxima será de 20 V y la corriente máxima de 2 A.
Además, en lugar del accionamiento por interruptor de presión (S2) podemos utilizar otros dispositivos como, por ejemplo, reed-switches en un sistema de operación automática por la aproximación o paso de un imán, como muestra la figura 2.

Un sistema de este tipo podría ser utilizado para energizar un equipo durante un cierto intervalo de tiempo a partir de una abertura de puerta o movimiento de algún mecanismo.
MONTAJE
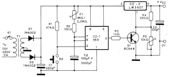
En la figura 3 tenemos el diagrama completo de esta fuente de alimentación temporizada.

La disposición de los componentes en una placa de circuito impreso se muestra en la figura 4.

Observe que el circuito integrado LM350T debe estar dotado de radiador de calor. El sufijo T indica la envoltura de plástico para este componente que también tiene versiones en envoltorio metálico (TO-3) que deben utilizar otro tipo de radiador de calor.
Para el 555 sugerimos el uso del zócalo DlL de 8 pines.
Los capacitores electrolíticos son para 25 V o más y los resistores todos de 1/8 o 1/4 W con tolerancias de 5 a 20%. P1 puede ser un trimpot o un pote y P2 es un trimpot común.
Los diodos son 1N4002 si la corriente es de al menos 2 A, ya que cada uno conduce sólo a la mitad del ciclo de alimentación. Para las corrientes más grandes se deben utilizar otros diodos.
El transformador tiene devanado primario de acuerdo con la red local y secundaria de 15 + 15 V con 2 A de corriente o de acuerdo con lo deseado en la salida hasta 3 A.
El capacitor C2 tiene valor que depende de la temporización máxima deseada, la fórmula siguiente se puede utilizar para calcular este componente:
T = 1,1 x (P1 + R2) x C2
S1 es un interruptor simple y S2 es un interruptor de presión u otro tipo de sensor de contacto momentáneo.
Prueba y uso
Conecte la fuente y ajuste P2 a la tensión máxima deseada en la salida. Después, con un multímetro conectado en la salida, ajuste P1 para el tiempo deseado.
Observe que, en la condición de desactivada, la tensión de salida debe caer a 1,2 V aproximadamente.
Para utilizar respete los límites de corriente y observe la polaridad de la carga alimentada.
CI-1 - 555 - circuito integrado
CI-2 - LM350T - circuito integrado
Q1 - BC 548 - transistores NPN de uso general
D1 y D2 - 1N4002 - diodos de silicio
P1 - 1 M ohms o 2,2 M ohms - trimpot o pote
P2 - 10 k ohms - trimpot
S1 - Interruptor simple
S2 - Interruptor de presión o sensor - ver texto
T1 - Transformador con primario de acuerdo con la red local y secundaria de 15 +15 V x 2 A
R1 - 47 k ohms x 1/8 W - resistencia (amarillo, violeta, naranja)
R2 - 10 k ohms x 1/8 W - resistor (marrón negro, naranja)
R3 - 1 k ohms x 1/8 W - resistor (marrón, negro, rojo)
R4 - 220 ohms x 1/8 W - resistor (rojo, rojo, marrón)
C1 - 2 200 uF x 25 V - capacitor electrolítico
C2- 100 uF a 1000 uF x 25 V-capacitor electrolítico
C3 - 100 uF x 25 V - capacitor electrolítico
Varios: placa de circuito impreso, caja para montaje, radiador de calor para CI-2, zócalo para CI-1, cable de alimentación, bornes de salida, hilos, soldadura, etc.



