El transistor BDX63 es uno de los de la nueva serie Darlington fabricados utilizando la técnica de base epitaxial. (1976) Tales transistores están disponibles en una gran variedad de envoltorios, tensiones y corrientes.
En este artículo describimos una fuente de alimentación utilizando como base el transistor BDX63 como regulador de tensión del tipo serie. El circuito en cuestión proporciona una tensión de salida de 40 volts, bajo régimen de corriente hasta 2,5 A, siendo especialmente indicado para la alimentación de amplificadores de potencia de audio, televisores, equipos de radio, además de equipamientos industriales.
En comparación con los transistores comunes, los transistores Darlington, como el BDX63, proporcionan una ganancia de corriente considerablemente elevada; se traduce en una reducción del número de componentes usados.
Por estas razones, el uso de transistores Darlington permite una reducción en el costo de montaje, en el tamaño del circuito, y, además, tienen una capacidad y potencia elevada, pudiendo ser excitado con señales de pequeña potencia como, por ejemplo, circuitos integrados.
Las características de la fuente son las siguientes:
Tensión de entrada: 50 V (Variación del 10%)
Tensión de salida: 40 V (Variación del 0,5%]
Corriente continua de salida 0 - 2,5 A
Pico de corriente de salida 7,5 A
Impedancia de salida. 0,4 ohms
Características del transistor BDX63;
VCBO max ....... 80 V
Vceo max ........ 60 V
Icm max ......... 12 A
Ptotmax ...., ... 90 W
T] - max ....... 200º C
hFE max ......... mayor que 1 000 a 3 A
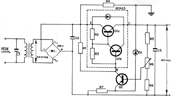
OPERACIÓN DEL CIRCUITO
El diagrama del circuito se ve en la figura de donde se puede concluir que Q1 es el transistor Darlington conectado en serie; siendo el transistor Q2 lo que el control a través del diodo de referencia D1.

Estos componentes en conjunto con R7 mantienen el emisor de Q2 a un potencial de 22 volts.
Cualquier aumento de la tensión de salida tiene como consecuencia un aumento en el potencial del cursor del potenciómetro R6, reduciendo así el potencial base emisor del transistor de control Q2.
Debido a esta variación en Q2, hay una reducción de la corriente de este transistor y del par Darlington, lo que hace que se reduzca el nivel de la tensión de salida en oposición a su crecimiento.
Una acción inversa ocurre cuando la tensión de salida decrece.
En este circuito existe una protección automática contra cortocircuitos en los terminales de salida. Esta protección consiste en el hecho de que, en condiciones de cortocircuito, el potencial de base de Q2 cae a cero, de modo que ese transistor deje de conducir y, por lo tanto, el par Darlington, lo que lleva la tensión de salida a cero Volt .
La corriente en la cual el sistema de protección comienza a actuar es fijada por el valor de R7; R4 tiene como función el restablecimiento del funcionamiento de la fuente después de un eventual cortocircuito.
Publicado en 1976



