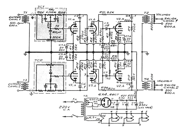
Este amplificador está destinado a la distribución de sonido ambiente a través de una línea de 300 ohms. Con dos canales, emplea 4 válvulas siendo 3 de ellas dobles.
Los amplificadores de línea tienen una salida de 600 ohms, alimentando cajas con pequeños transformadores que bajan la impedancia para casarse con los altavoces.
La transmisión de las señales en alta impedancia las pérdidas son mucho menores y las cajas pueden quedar muy lejos del amplificador principal. Se trata del sistema utilizado en hoteles, hospitales y otros lugares donde las cajas deben estar distribuidas por una larga extensión.
El circuito utiliza válvulas pentodo en la salida proporcionando algunos watts de potencia y los elementos críticos del montaje, además de las válvulas son los transformadores de salida que tienen secundarios de alta impedancia. Son los llamados transformadores de línea.
La entrada se realiza aplicando señales de un amplificador de menor potencia que tiene su salida conectada a dos pequeños transformadores casadores de impedancia. Estos transformadores tienen un devanado de baja impedancia, 4 ó 8 ohms, según el amplificador y un devanado de 1 k a 10k.
El circuito posee además un control de tono tipo Baxandall (graves y agudos) en los dos canales
En la figura 1 tenemos el diagrama completo del amplificador de línea;




