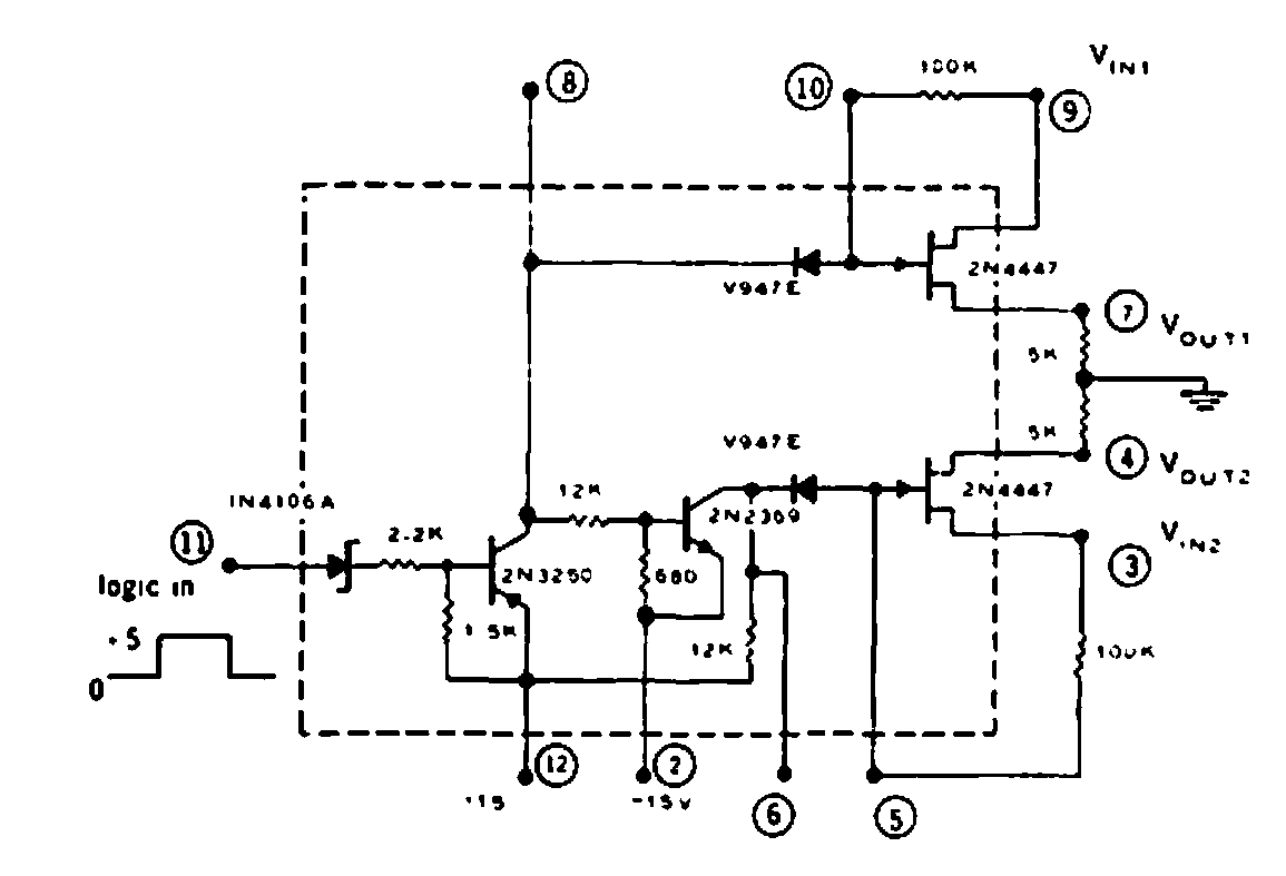
Esta versión antigua del interruptor analógico se encontró en una documentación de 1969. Se utilizan componentes de la época, con énfasis en el circuito integrado CAG7. Vale como referencia.

 

Interruptor analógico
Interruptor analógico | Haga click en la imagen para ampliar |