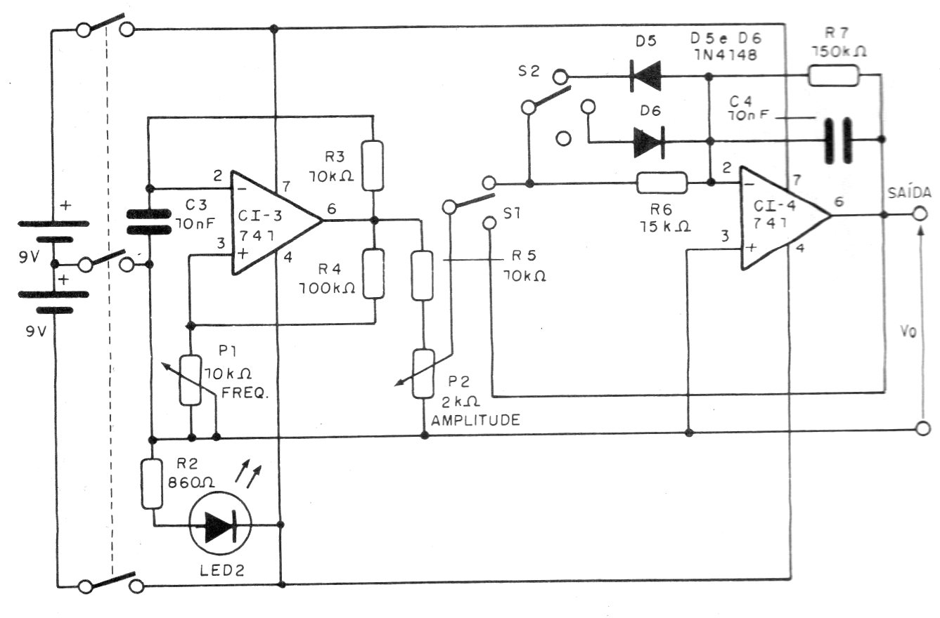
Este generador de funciones, con su fuente de alimentación es de una documentación técnica de 1993, pero puede ser montado con facilidad por los componentes que usa. El circuito genera frecuencias de 100 Hz a 100 kHz pero se pueden cambiar C3 y C4 para operar en otras pistas. El circuito debe ser alimentado por una fuente simétrica de 6 a 12 V o dos baterías de 9 V, como se indica.




