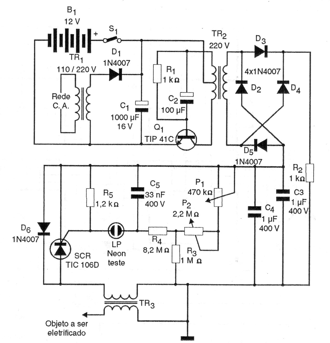
Encontramos este interesante circuito en una documentación de 1997. En él tenemos la alimentación tanto por batería como a partir de la red de energía, con el aislamiento necesario a la seguridad. Los componentes usados son comunes y los ajustes son para el mejor rendimiento. T1 es un transformador de 12 V con al menos 500 mA, T2 un transformador de 220 V a 12 V con 500 mA o más y T3 es un flyback de TV con 10 a 20 espiras en el núcleo expuesto.




