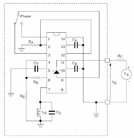
El circuito mostrado en la figura se basa en el TDEO0160 de ST Microelectronics (www.st.com) y consiste en un detector de proximidad que puede ser alimentado por tensiones de +4 a +36 V con un consumo de sólo 1,2 ma. La resistencia de pérdida es de 5 a 50 kOhms y la frecuencia del oscilador es de 1 MHz. Los transistores de salida poseen una capacidad de corriente de 20 mA con Vce (sat) de 1,1 A. El circuito está diseñado para detectar cuerpos de metal por el efecto de las corrientes de torbellino que causa pérdidas de HF sensoriales por una bobina. El circuito tiene dos transistores complementarios con colector abierto y un límite de histéresis ajustable. Una llave electrónica se incorpora para proporcionar la señal de salida. El circuito integrado utilizado se suministra en envoltura SO14 y, además, existe un diodo zener interno que la mantiene constante la tensión del circuito. En la tabla damos los valores de los componentes para el circuito presentado. Información detallada para el proyecto e incluso otras configuraciones.




