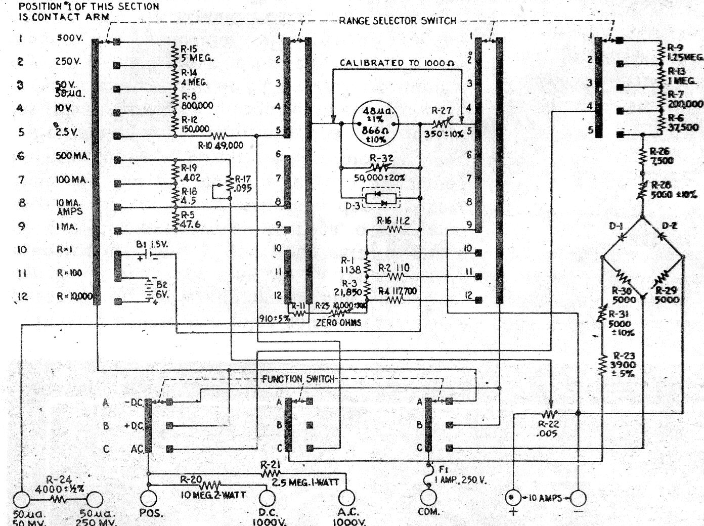
Este fue un instrumento muy popular en los talleres de los años 60 y 70. Era un "top de línea" para los técnicos que hacían reparaciones e instalaciones electrónicas. Si usted encuentra uno en una chatarra con algún tipo de problema necesitará su diagrama para referencia, tratando de comprobar la posibilidad de recuperación. El diagrama complejo de este multímetro se da a continuación, recordando que los componentes son de precisión.




