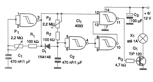
El circuito mostrado en la figura se puede utilizar en el accionamiento de una lámpara o LED de alta potencia para señalización, así como en automatismos de acción intermitente en los que tanto la frecuencia y el ciclo activo deben ajustarse por separado. El circuito consta con un astable elaborado alrededor de una puerta NAND del 4093 donde la frecuencia depende de C1 y del ajuste de P1. La señal de este oscilador rectangular se aplica a un monoestable elaborado en torno a una segunda puerta, el cual es disparado por el primero y con ello determina la duración del pulso. El ajuste del tiempo se realiza en P2 y depende básicamente del valor de C2. Tanto C1 como C2 pueden tener sus valores modificados de acuerdo con la aplicación dada al circuito. Los valores límite son alrededor de 1 500 uF, lo que lleva a una temporización máxima cercana a 1 hora. Las señales de las dos puertas se combinan en una tercera que actúa como amplificador digital, excitando un transistor Darlington de potencia. Este transistor alimenta directamente la carga que tanto puede ser una lámpara como otro dispositivo (relé, solenoide, motor o aún LED de alto brillo). La alimentación depende básicamente del tipo de carga a ser alimentada. El circuito funciona con tensiones de 5 a 12 V y su consumo es muy bajo cuando la carga no está activada.




