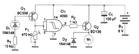
Al analizar el circuito mostrado en la figura vemos que la diferencia con respecto a los anteriores está en el uso de un transistor PNP para amplificar la corriente del elemento sensor. Cuando la temperatura sube, aumenta la corriente de base del transistor y con ello su resistencia disminuye. el resultado es el aumento de la tensión en la entrada de la puerta inversora 4093. Cuando se alcanza un valor suficientemente alto para la conmutación, la salida va al nivel bajo y con ello el transistor Q2 se polariza en el sentido de conducir la corriente. En estas condiciones el motor es alimentado, proporcionando la ventilación deseada para el sistema. De nuevo, usamos un transistor a 500 mA, pero se pueden utilizar transistores de mayores corrientes. El ajuste del punto de disparo se realiza en el trimpot P1. El sensor puede ser cualquier diodo común de uso general. Observe el lector que en todos los circuitos siempre usamos un resistor de 10 k ohms en serie con el diodo sensor. Este componente evita que, en caso de una inversión accidental del diodo en el momento del montaje, quede polarizado en el sentido directo sin ninguna limitación de corriente. Esto causaría una corriente de cortocircuito intensa que, atravesando el transistor, causaría su quema.




