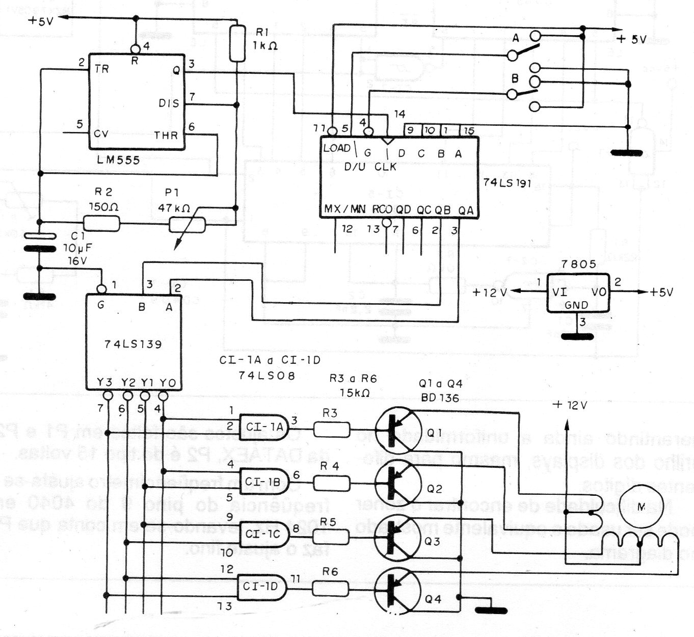
Este circuito tanto puede tener una aplicación práctica como servir con finalidades didácticas. Se encontró en una publicación de 1993 y utiliza transistores y circuitos integrados TTL comunes. El 555 determina la rotación y los transistores deben estar dotados de disipadores de calor. Los motores de hasta 500 mA pueden ser controlados y para el motor la alimentación separada de 12 V.




