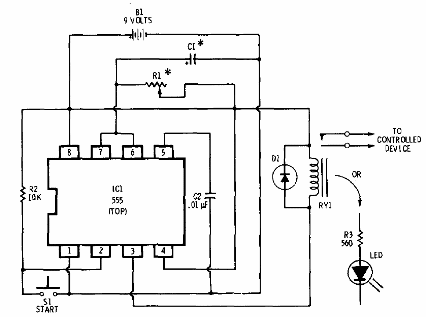
En la figura tenemos la configuración básica de un temporizador con el 555, según documentación de la Radio Shack de 1977. Podemos alimentar el circuito con 6 o 12 V, usando relés para esta tensión. Para mayor estabilidad es interesante utilizar una etapa de accionamiento con transistores para el relé. R1 y Cq determinan el tiempo de accionamiento según la fórmula t = 1,1 x R1 x C1.




