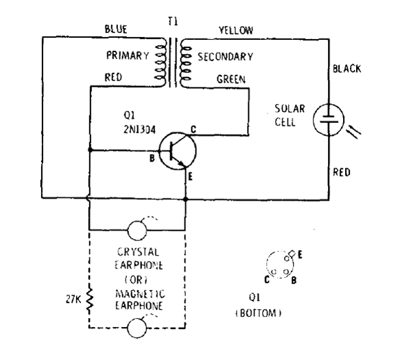
Este circuito es de una antigua documentación de Radio Shack de los años 70. El transistor debe ser preferentemente de germanio y el transformador es del tipo drive de antiguas radios transistorizadas. El auricular debe ser magnético o se puede utilizar un pequeño altavoz en su lugar. La célula se puede obtener en las calculadoras solares fuera de uso.




