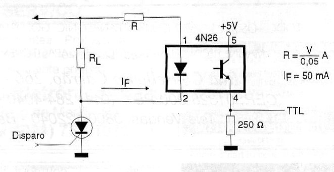
Este acoplador permite el disparo de una puerta o flip-flop TTL a partir de un SCR. La resistencia R debe calcularse mediante la fórmula junto al diagrama en función de la tensión de alimentación del sistema para obtener una corriente en el LED del orden de 50 mA.




