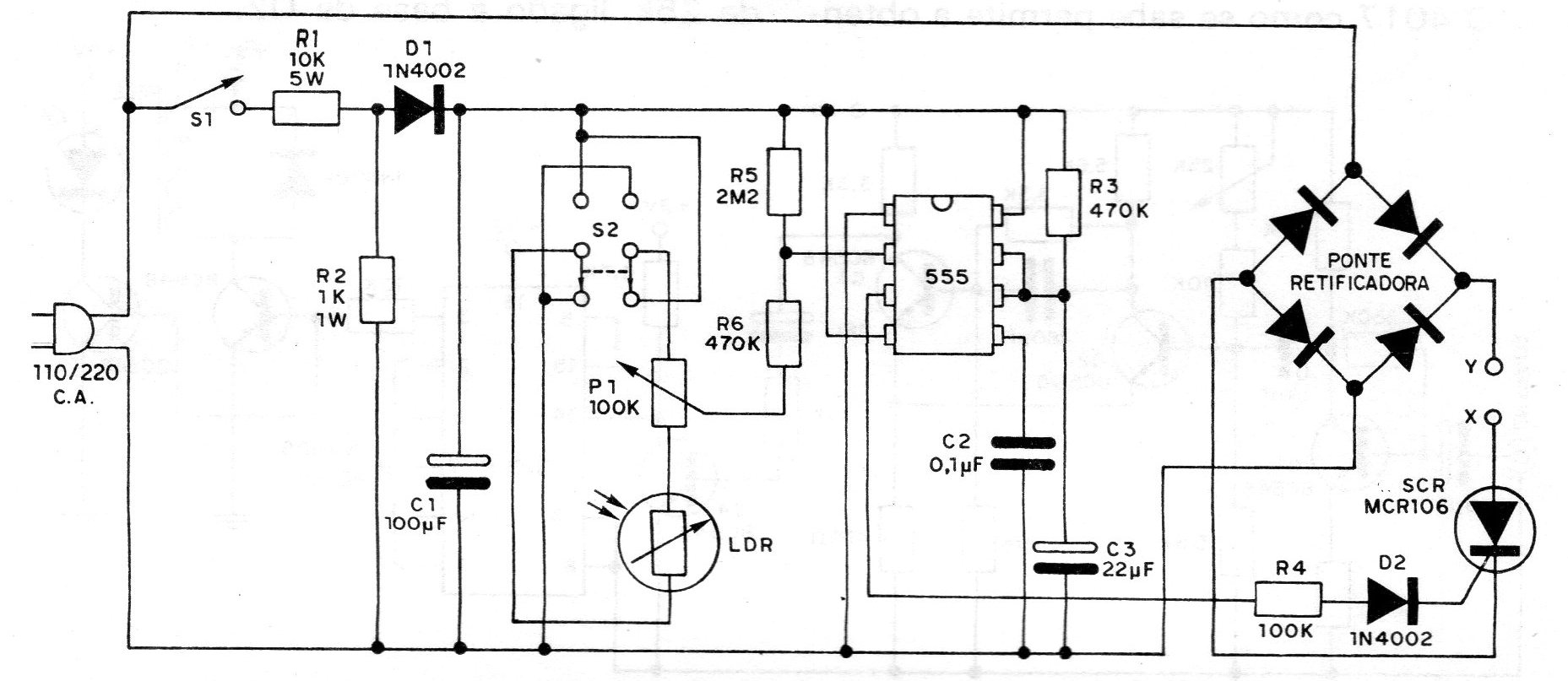
El foto-control que damos en este proyecto de una documentación de 1982 permite accionar un circuito por un tiempo determinado, tanto por la incidencia de un haz de luz en un elemento sensible como por su corte, según la posición de S2. Usted podrá utilizar este circuito como alarma de luz (incidencia o corte), como control remoto para apertura de puertas de garaje por el faro del coche, y en muchas otras aplicaciones interesantes. El uso de un puente de diodos en el circuito de carga permite la obtención de potencia total en la carga, lo que no puede lograrse simplemente con un SCR.




