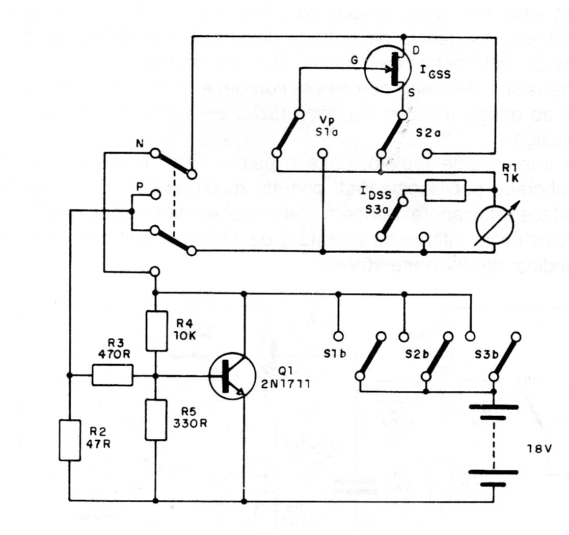
Este circuito se destina a la prueba de FET de unión, proporcionando diversas opciones de lectura de acuerdo con la selección hecha por las llaves. El circuito es de una antigua documentación europea y el transistor bipolar puede ser el BC548. La alimentación se realiza por dos baterías de 9 V y el indicador puede ser un multímetro a baja escala de corrientes.




