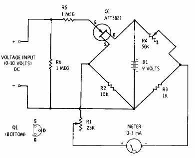
Este circuito puede medir tensiones de 0 a 10 V con una resistencia de entrada muy alta. El circuito es de una documentación de Radio Shack de 1974. El FET puede ser un BF245 y el instrumento puede ser sustituido por un multímetro común.

Este circuito puede medir tensiones de 0 a 10 V con una resistencia de entrada muy alta. El circuito es de una documentación de Radio Shack de 1974. El FET puede ser un BF245 y el instrumento puede ser sustituido por un multímetro común.
