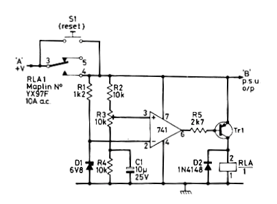
Este circuito apareció en una revista inglesa de noviembre de 1982. La revista ya no existe, pero el circuito es viable pues todos los componentes son comunes. La alimentación viene de una batería de 9 V puede ser retirada directamente del circuito protegido, antes del relé, Lo que este circuito hace es apagar el relé cuando la tensión supera el valor pre ajustado en R3. El diodo zener sirve como referencia para el monitoreo de la tensión. PSU es la unidad de suministro de energía o el circuito alimentado.




