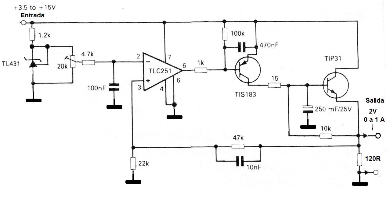
Regulador de 2 (CIR797S )
Este circuito es sugerido por Texas Instruments en su Linear Circuits Applications. Este es un regulador de tensión de 2 V con una corriente de salida hasta 1 A. El transistor de potencia debe ser montado en radiador de calor y el TIS183 puede ser sustituido por un BC558. TIL431 es una tensión de referencia.




