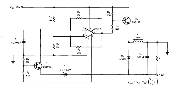
Encontramos este circuito en una documentación técnica antigua. El circuito puede ser elaborado con otros amplificadores operativos y el transistor puede ser unBD135 para corrientes de hasta 500 mA. La tensión de salida se puede cambiar con la utilización de la fórmula junto al diagrama.

Convertidor +5 V a -15 (CIR1416S)
Encontramos este circuito en una documentación técnica antigua. El circuito puede ser elaborado con otros amplificadores operativos y el transistor puede ser unBD135 para corrientes de hasta 500 mA. La tensión de salida se puede cambiar con la utilización de la fórmula junto al diagrama.




