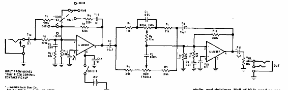
Este circuito es del Audio Handbook del National Semiconductor de 1977. Su propósito es trabajar con señales de captadores piezoeléctricos para instrumentos musicales como violines, guitarras y otros. El circuito debe ser alimentado por batería y los cables de señal deben ser blindados.




