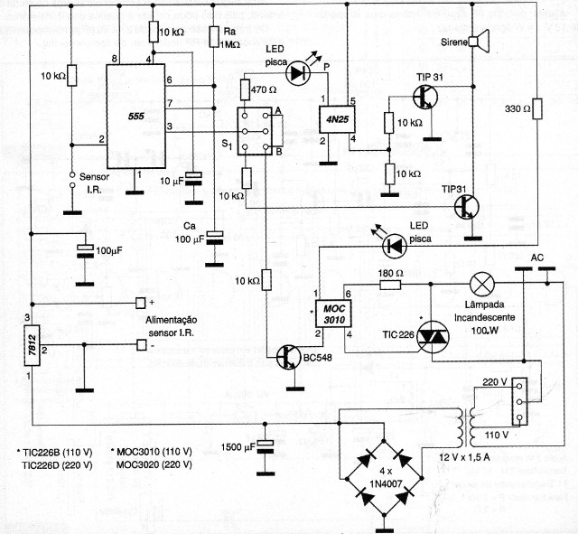
La alarma de paso que presentamos utiliza como sensor un emisor infrarrojo (IR). Al cortar el haz, el sensor envía un pulso negativo a la entrada del CI 555 (pin 2), disparándolo. En consecuencia, la salida del CI envía un pulso para los acopladores ópticos 4N25 y MOOC 3010. Ra y Ca determinan el tiempo en que la salida quedará accionada. S1 es una llave del tipo HH donde tenemos dos puntos de accionamiento para la sirena: un parpadeante en la posición A y otro continuo en la posición B. Otro tipo de advertencia es el visual formado por el acoplador óptico MOC3010 que accionará una lámpara incandescente, la cual parpadeará en una frecuencia de 3 veces por segundo. Esta frecuencia está determinada por el LED parpadeante que está en serie con el pin 1 del MOC3010. Para el uso del circuito en la red de 220 V se debe cambiar el MOC3010 por el MOC3020 y el TIC226B por el TIC226D. Si la carga es mayor que 100 W el TIC226 debe estar dotado de un radiador de calor.




