Se trata de un circuito "económico" que sustituye a los reed-switches por hilos finos que se interrumpen cuando se abre la puerta o la ventana.

   El único inconveniente de esta versión es que cada noche los cables se deben poner en posición de funcionamiento.

   Estos hilos se fijan a dos perfiles, uno en la parte fija y otra en la parte móvil de la ventana y conectados al circuito principal por medio de un par de hilos camuflados.

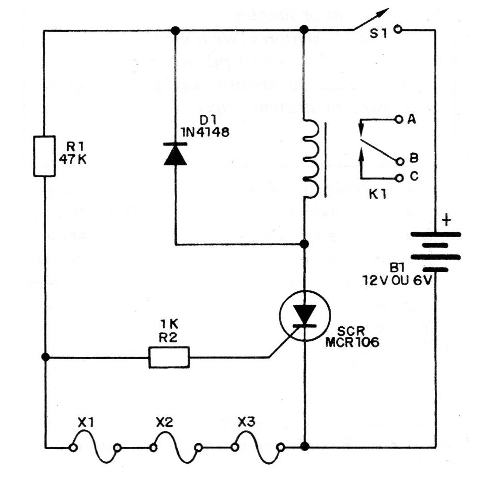
   En la figura 1 tenemos el circuito completo de este sistema.

 

Figura 1
Figura 1 | Clique na imagem para ampliar |

 

   

En la condición de espera todos los hilos están interconectados, aterrizando el comportamiento del SCR. Si hay una interrupción de uno de ellos, el SCR dispara, activa el relé y con ello se alimenta el sistema de alarma.

   Las conexiones del sistema de aviso en los puntos AB y C del relé se hacen de la manera convencional.

   También en este caso, una vez activado, para reactivar no sirve rehacer sólo las llamadas interrumpidas. Es necesario apagar y conectar de nuevo S1, que debe estar bien escondida.

   La alimentación se puede realizar con pilas comunes, 4 o 8 según el tipo de relé usado (6 o 12V).

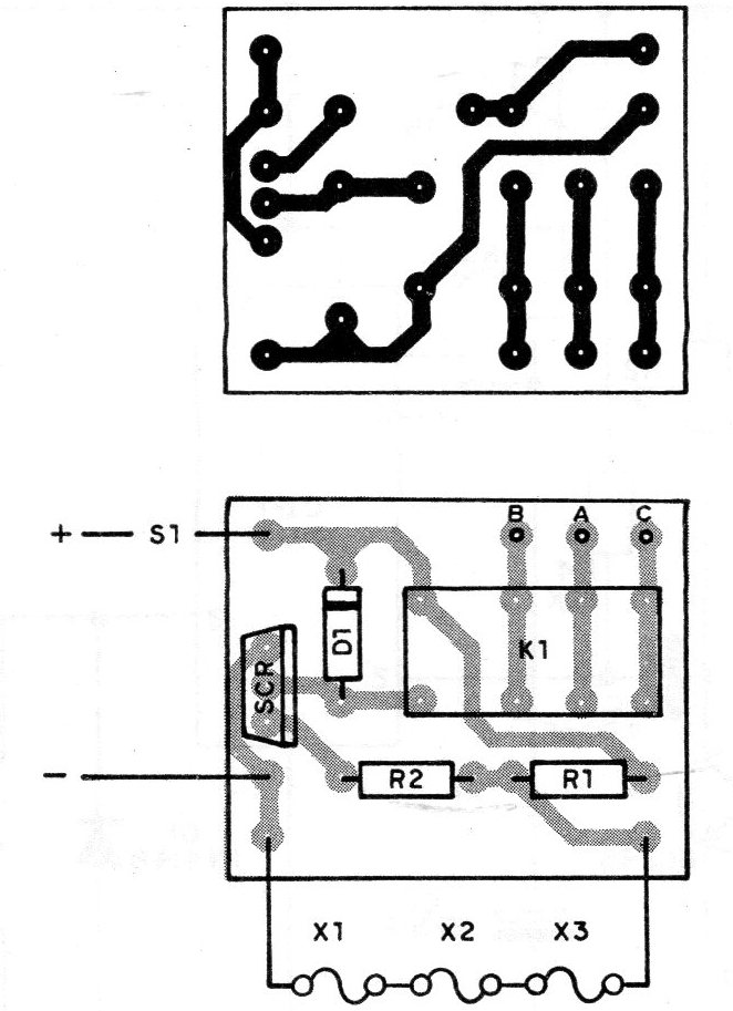
   En la figura 2 damos la placa de circuito impreso.

 

Figura 2
Figura 2 | Clique na imagem para ampliar |

 

 

 

LISTA DE MATERIAL

 

SCR - MCR106, TIC106 o C106 - SCR común

K1 - Relé sensible a 6 o 12 V

D1 - 1N4148 o 1N914 - diodo de uso general

R1 - 47 k x 1/8 W - resistor (amarillo, violeta, naranja)

R2 - 1 k x 18 W - resistor (marrón, negro, rojo)

S1 - interruptor simple

X1, X2, X3 - sensores (ver texto)

B1 - 6 o 12 V-4 o 8 pilas

Varios: placa de circuito impreso, hilos finos, caja para montaje, soporte de pilas, hilos, etc.