Usted puede controlar una lámpara, un motor o un electrodoméstico a distancia con el foco de una linterna. Sólo tienes que apuntar la linterna al sensor y activarla que la luz incidente en el sensor dispara el circuito.
Muchas aplicaciones interesantes y útiles se pueden encontrar para este sistema. Una de ellas sería una broma en la que te quedar escondido ya distancia podría hacer un ventilador, una lámpara o otro aparato "conectar solo".
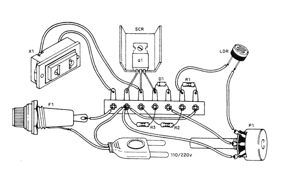
El circuito sirve sólo para cargas resistivas como lámparas y motores, no debiendo ser usados para controlar aparatos electrónicos como aparatos de sonido, televisores, etc. En la figura 1 tenemos el diagrama completo del control.
Observe que este circuito es de media onda, lo que significa que la carga alimentada opera con la mitad de la potencia. El TIC106 debe ser sufijo B si la red es de 110 V y sufijo D si la red es de 220 V. La carga máxima es de 3 A y el SCR debe estar dotado de radiador de calor. En la figura 2 tenemos el montaje en un puente de terminales.

El LDR puede ser de cualquier tipo. Tenga cuidado, pues el aparato no está aislado de la red de energía, pudiendo dar golpes a quien toque las partes expuestas.
Observe que el aparato controlado sólo se mantiene activado mientras haya luz incidente en el sensor. Con la luz cortada la carga se apaga.
Lista de material
SCR- TIC106B (110 V) o TIC106D (220 V) - diodo controlado de silicio
D1- 1N4002 o 1N4004 - diodo de silicio
LDR-LDR redondo común
P1- 47k - potenciómetro
R1, R3 - 10k ohms x 1/8 W- resistores - marrón, negro, naranja
R2- 100 k ohms x 1/8 W-resistor - marrón, negro, amarillo
F1-fusible de 5 A
X1 - Toma
Varios: puente de terminales, radiador de calor para el SCR, cable de fuerza, caja para montaje, hilos, soldadura, etc.




