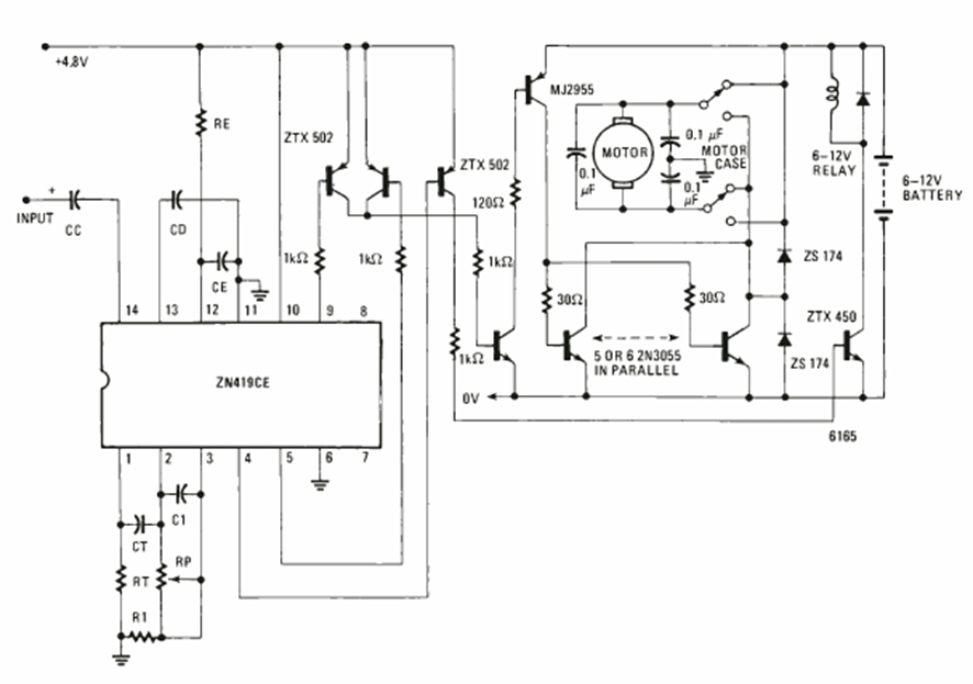
Este circuito es de una Electronics Experimenter Special projects de 1981. El circuito utiliza un circuito integrado especial de la época y la potencia depende de los transistores de salida.
Tanto en la radio simple transistorizada como con válvula que vimos en los proyectos 204S e 205S,...
Muchos equipos de sonido tienen un LED que parpadea al ritmo de la música. Usted puede incorporar un...
El circuito presentado en la figura 1 se dispara cuando la luz que incide sobre el LDR es cortada....