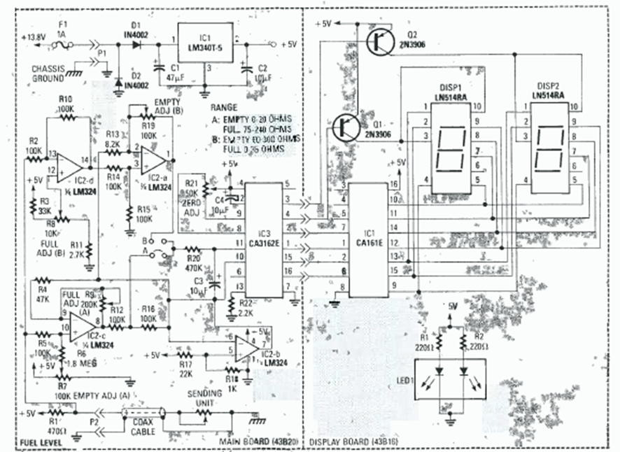
Este circuito de dos dígitos se encontró en el Radio Experimenter Handbook de 1999. Utiliza el par de convertidores A/D CA3161 y CA3162, comunes en la época.
Este oscilador produce una señal rectangular en el rango de 100 Hz a 1 kHz pero con el cambio del...
Este circuito fue obtenido en una publicación de 1980, pero puede montarse aún hoy con facilidad, pues...
La frecuencia de la señal rectangular producida por este oscilador depende de la cantidad de luz...