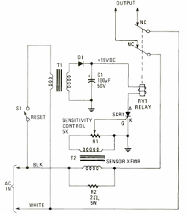
Encontramos este circuito en la edición de 1980 de Electronics Experimenter Special Projects. Este es un fusible que apaga un circuito cuando la corriente excede un valor determinado.

Encontramos este circuito en la edición de 1980 de Electronics Experimenter Special Projects. Este es un fusible que apaga un circuito cuando la corriente excede un valor determinado.
