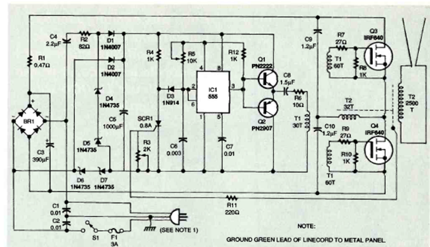
La escalera de Jacob es un dispositivo de efectos de alta tensión en el que una chispa pasa entre dos conductores en V, desapareciendo al final y comenzando un nuevo ciclo. El circuito que se muestra es de Electronics Now de diciembre de 1995;
El circuito mostrado en la figura 1 es ideal para obtener una tensión regulada de 13,6 V para...
Este generador de audio que produce señales tanto rectangulares como senoidales fue encontrado en una...
Al conectar este circuito en paralelo con el altavoz de un sistema de sonido, el LED parpadeará al ritmo...