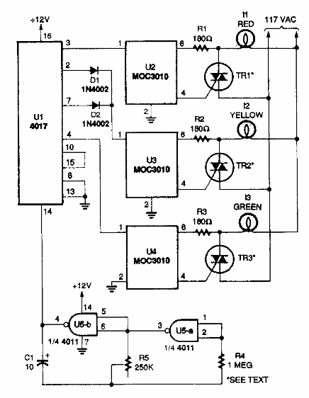
Este circuito es de una Popular Electronics de los años 90. El circuito impulsa directamente lámparas incandescentes de alta potencia alimentadas por la red eléctrica.

Semáforo
Este circuito es de una Popular Electronics de los años 90. El circuito impulsa directamente lámparas incandescentes de alta potencia alimentadas por la red eléctrica.
